• 网站首页
  • 公司简介
  • 产品展示
  • 产品目录
  • 企业动态
  • 联系我们
  • 电子邮局

产品展示

  • 智能润滑
  • 电动润滑泵
  • 手(脚)动润滑泵
  • 加油泵
  • 双线分配器
  • 单线分配器
  • 换向阀、操纵阀及其附件
  • 稀油润滑装置及稀油站
  • 稀油润滑元件
  • 管件部分
  • 油气润滑元件

联系方式

电话:0513-83325673 传真:0513-83119878 手机:13862978163 地址:江苏省启东市汇龙镇中央河中路691号E-mail:13862978163@126.com
 
XYZ-G型稀油站(0.4MPa)
<< 下一页  
一、使用条件
本产品适用于稀油循环润滑系统中,其工作介质为汽轮机油、20~25号机械油及轧钢机油,运动粘度等级为N22~N460(相当ISO VG22~VG460)。
稀油站的公称供油压力为0.63MPa;过滤精度0.08~0.12mm;冷却水温≤28℃;冷却水压力0.2~0.3MPa;换热器进油温度为50℃,温降7~8℃;使用蒸汽加热时蒸汽压力为0.2~0.4MPa。
二、工作原理
工作时,油液由齿轮泵从油箱吸出,经单向阀、双筒网式油滤器、列管式油冷却器,被直接送到设备的润滑点。油站的最高供油压力为0.4MPa,最低供油压力为0.1MPa,根据润滑点的要求,通过调节安全阀确定使用压力,当油站的工作压力超过安全阀的调定压力时,安全阀将自动打开,多余的油液即流回油箱。正常工作时,油泵一台工作、一台备用。有时设备耗油量由于某种原因需要增加时,则系统压力下降,当降到调定值时,通过压力控制器调节,备用泵自动开启,与工作泵一起工作,直到压力正常时,备用泵自动停止。若油压继续下降到另一调定值时,则通过另一压力控制器调节,发出事故警报。
双筒网片式油滤器的一组过滤滤芯工作,一组过滤滤芯备用,在进出口处接有差压发讯器,当压差超过0.15MPa(≥250L/min稀油站为0.15~0.1MPa),人工切换,备用滤芯工作,取出原工作滤芯,清洗或更换滤片。
油站出油口接有压力式电接点温度计,根据供油温度要求,调定最高和最低两个界限。在低温时,信号灯亮,人工开启加热器进行加热,当油温升至高点时,自动切断加热器,停止加热;供油口温度高时,报警并开冷却器。
≥250L/min稀油站,采用蒸汽加热油箱中的润滑油,仪表盘尚多一检测冷却器进出水管压差的仪表,其主要部件均另外装于基础上;而≤125L/min稀油站的全部部件都装在油箱上,为整体式结构。
 
三、结构特点
  a)设有备用油泵,可保证向润滑点连续供油。
  b)过滤器放在冷却器之前,可提高过滤和通过能力;更适合较高粘度的润滑介质。
  c)采用双筒式过滤器,可不停车进行滤芯的清洗和更换。
  d)采用列管式油冷却器,冷却效果好,阻力小,便于维修。
  e)回油设有磁网过滤,可吸附清除油液中铁质微粒,保证油液清洁度及提高润滑部件寿命。
  f)配有仪表盘和电控箱,观察运行参数方便,可实现自动控制和事故报警。
 
四、技术参数
型 号
XYZ
XYZ
XYZ
XYZ
XYZ
XYZ
XYZ
XYZ
XYZ
XYZ
XYZ
XYZ
-6G
-10G
-16G
-25G
-40G
-63G
-100G
-125G
-250G
-400G
-630G
-1000G
供油压力(MPa)
≤0.4
公称流量(L/min)
6
10
16
25
40
63
100
125
250
400
630
1000
供油温度(℃)
40±3
油箱容积(m3)
0.15
0.63
1
1.6
6.3
10
16
25
过滤面积(m2)
0.05
0.13
0.19
0.4
0.52
0.83
1.31
2.2
换热面积(m2)
0.6
3
4
6
24
35
50
80
冷却水耗量(m3/h)
0.36
0.6
1
1.5
3.6
5.7
9
11.25
12~22.5
20~36
30~56
60~90
电加热器
功率(kW)
2
12
12
24
/
/
/
/
电压(V)
220
蒸汽耗量(m3/h)
/
/
/
/
100
160
250
400
电动机
型 号
JW7124-B5
Y90S-4-B5
Y100L1-4-B5
Y112M-4-B5
Y132S-4
Y132M-4
Y160L-4
Y180L-4
功率(kW)
0.55
1.1
2.2
4
5.5
7.5
15
22
转速(r/min)
1400
1400
1430
1440
1440
1440
1460
1470
重 量(kg)
308
309
628
629
840
842
1260
1262
3980
5418
8750
12096
 
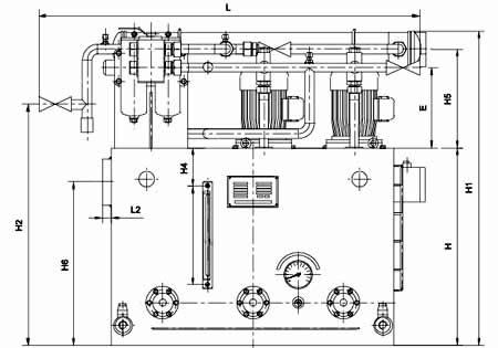
五、外形图
图1-1-1 XYZ-6G~XYZ-125G 稀油站外形图
六、外形尺寸
型 号
DM
d
A
B
H
L
L1
L2
B1
B2
B3
E
B4
F
H1
H2
H3
H4
H5
H6
d1
XYZ-6G
25
G1/2″
700
550
450
890
190
20
255
220
742
213
150
0
800
550
268
80
268
380
G3/4″
XYZ-10G
XYZ-16G
50
G1″
1000
900
700
1371
256
30
410
363
1120
285
175
35
1120
855
350
130
350
580
G1″
XYZ-25G
XYZ-40G
50
G11/4″
1200
1000
850
1545
235
30
470
390
1244
290
248
60
1360
990
355
160
355
740
G1″
XYZ-63G
XYZ-100G
80
G11/2″
1500
1200
950
2198
390
32
560
444
1400
305
170
100
1500
978
355
180
375
820
G11/4″
XYZ-125G
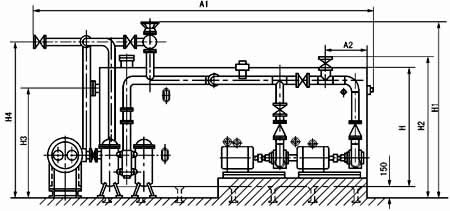
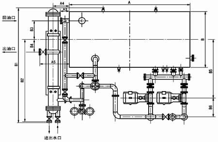
XYZ-250G~1000G 稀油站外形及安装尺寸
型号
回油通径
出油通径
进出水口
A
B
H
A1
A2
A3
A4
A5
XYZ-250G
125
65
65
3300
1600
1200
4295
442
100
560
945
XYZ-400G
150
80
100
3600
2000
1500
4655
492
100
572
800
XYZ-630G
200
100
100
4300
3600
1600
5900
560
170
750
1445
XYZ-1000G
250
125
200
5300
2600
1900
7360
630
235
1285
2000
型号
B1
B2
B3
B4
B5
B6
H1
H2
H3
H4
蒸汽接口
XYZ-250G
3235
2355
570
364
1960
300
2172
1600
1050
1850
G1
XYZ-400G
3690
2650
750
907
2230
300
2275
1750
1300
1965
XYZ-630G
4672
3017
1020
320
2700
390
2425
2067
1400
2080
XYZ-1000G
4803
3207
1000
500
2720
450
2755
2285
1680
2480
 
七、XYZ-250G~1000G稀油站地基尺寸
图1-1-3 XYZ-250G~1000G 稀油站地基图
稀油站地基尺寸表
型号
A
A1
A2
A3
A4
A5
A6
A7
A8
A9
B
B1
B2
XYZ-250G
3200
292
660
440
328
1900
1350
713
610
200
1600
1960
200
XYZ-400G
3500
385
590
510
370
2050
1420
830
633
200
2000
2230
85
XYZ-630G
4200
5590
825
575
295
2500
1610
900
800
200
2600
2700
240
XYZ-1000G
5190
840
860
640
100
2800
2120
1200
1340
500
2600
2720
55
型号
B3
B4
B5
B6
B7
槽钢规格
M1
M2
a
D
H
n
XYZ-250G
377
2154
380
420
550
12#
M20
M16
800
300
286
4
XYZ-400G
495
1502
380
440
600
12#
M20
M16
875
320
315
4
XYZ-630G
630
2730
420
480
640
12#
M20
M20
840
400
260
5
XYZ-1000G
860
1690
420
550
710
20a#
M20
M20
8650
600
330
6
 
八、型号标注方法
 
 
 
<< 下一页  
   
网站首页 公司简介 产品展示 产品目录 企业动态 联系方式
电话:0513-83325673 传真:0513-83119878  手机:13862978163         智能润滑
地址:江苏省启东市汇龙镇中央河中路691号 邮编:226200  E-mail:13862978163@126.com 
版权所有:南通沃尔驰石化工程有限公司