• 网站首页
  • 公司简介
  • 产品展示
  • 产品目录
  • 企业动态
  • 联系我们
  • 电子邮局

产品展示

  • 智能润滑
  • 电动润滑泵
  • 手(脚)动润滑泵
  • 加油泵
  • 双线分配器
  • 单线分配器
  • 换向阀、操纵阀及其附件
  • 稀油润滑装置及稀油站
  • 稀油润滑元件
  • 管件部分
  • 油气润滑元件

联系方式

电话:0513-83325673 传真:0513-83119878 手机:13862978163 地址:江苏省启东市汇龙镇中央河中路691号E-mail:13862978163@126.com
 
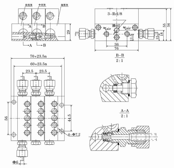
SMX*-YQ型油-气分配混合器
一、结构特点及应用范围
  SMX*-YQ型油-气分配混合器,是由模块式的单线递进分配器和混合器组合叠加而成。设有一个进油口,二个进气口,3~16个油气出口。适用于单线二分式油气润滑系统和双线-递进式油气润滑系统中。
二、技术参数
形式
进油压力
进气压力
活塞种类
吐出量ml/循环
吐出口数
SMX*-YQ
<10MPa
0.2~0.8MPa
04T
0.04
2
04S
0.08
1
08T
0.08
2
08S
0.16
1
16T
0.16
2
16S
0.32
1
24T
0.24
2
24S
0.48
1
32T
0.32
2
32S
0.64
1
40T
0.4
2
40S
0.8
1
三、型号说明
四、外形尺寸
五、使用要领
  1、必须在规定的环境下使用规定范围内的介质。
  2、压缩空气接口必须与本油气系统专属的压缩空气网络管路连接,严禁与其它来历不明的气源管路连接,以免发生意外。
  3、油气分配混合器的安装位置,优先考虑安装在工况条件好,温度变化小,无腐蚀性介质影响的部位,决不允许安装在长时间受高温辐射烘烤的场合使用。
  4、若需改变油气出口数,请向厂家索取说明书,按照说明书中处置方法的步骤进行处置。
网站首页 公司简介 产品展示 产品目录 企业动态 联系方式
电话:0513-83325673 传真:0513-83119878  手机:13862978163         智能润滑
地址:江苏省启东市汇龙镇中央河中路691号 邮编:226200  E-mail:13862978163@126.com 
版权所有:南通沃尔驰石化工程有限公司